Change in capacitor value?
zingo
Posts: 11,258
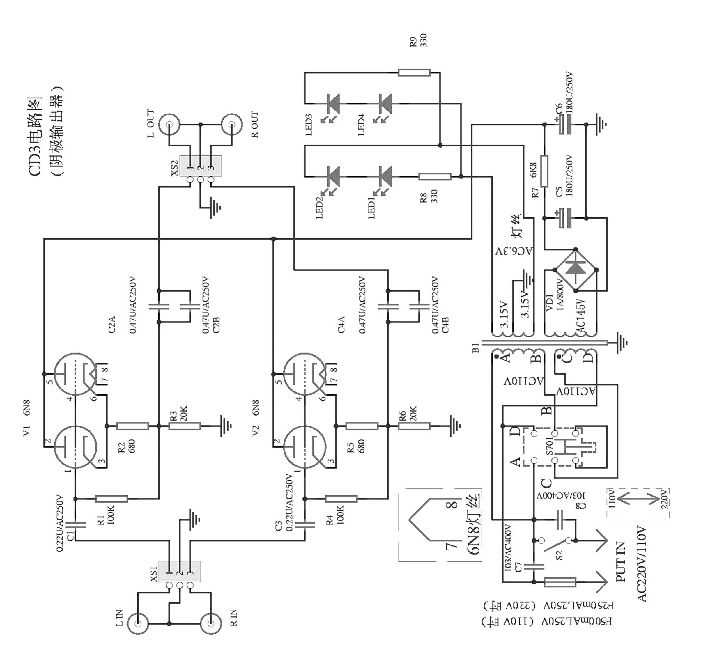
I'm going to be upgrading the 0.47uF and 0.22uF caps, but I'm wondering if there would be harm in changing the two input 0.22uF caps to 0.56uF, or something similar. I'm not quite finding the caps I want in that value, and I know you can go with larger capacitance in some situations without issues.
Thanks for the help!
Thanks for the help!
Post edited by zingo on
Comments
-
-
-
That will be fine.I'm wondering if there would be harm in changing the two input 0.22uF caps to 0.56uF, or something similar. -
Thanks Fred! You're always a helpful guy!
A full set of ANSAR PPA caps have been ordered for the B283 MKII buffer. -
Not sure why the paralleled .47uf's on the output?A single 1.0uf would be simpler and cheaper.
-
Not with the caps I bought.
I don't know why they did that either, but the board is layed out very nice to accomodate all the caps. I found a guy on ebay who sells NOS ANSAR SPA and PPA caps for a great price. All 6 caps were $10 shipped, so I'm not complaining. -
-
That will be fine.
Rachel from Grant Fidelity just emailed me back with the same answer, so I'm excited to see if the higher voltage, higher quality caps will make a difference in the sound. -
Got the four .47uf caps today and they only varied by .002uf! The last few caps should be in tomorrow, and I'm glad I went with the quality of UK made caps again!
